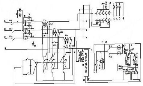
10A可調穩壓電源電路圖
10A可調穩壓電源電路圖與普通串聯型穩壓電源基本相同,所不同的是使用了具有溫度補償特性的,高精度的標準電壓源集成電路TL431,所以電路簡單,易于制作,且穩壓性能很高。圖中電阻R4,穩壓集成電路TL431和可調電位器R*組成一個連續可調的恒壓源,為BG2基極提供基準電壓,穩壓集成電路TL431的穩壓值連續可調,這個穩壓值決定了穩壓電源的最大輸出電壓,如果想把可調電壓范圍擴大,可以改變R4和可調電位器的電阻值。
變壓器功率選擇在200W左右,次級電壓15V。整流橋四支二極管選用2CZ58C(10A/100V)。穩壓調整管BG1應選用金屬封裝的大功率三極管,由于它的發熱量很大,應盡量加大散熱片面積。


數顯可調直流穩壓電源電路圖
本電路通過簡單的電路結構能夠實現可調的直流穩壓電源,并且具電壓指示,輸出直流電壓范圍為0~30V。
電路工作原理:本電路通過變壓器T把220V的交流電壓加在一次側W1后,在二次側W2和W3分別得到35V和6V的交流電壓,二次側W2端通過二極管VD1~VD4整流、電容器C1、C2濾波后輸入到IC三端集成穩壓電路的輸入端,通過由IC穩壓集成電路、電阻器R1和電容器 C4輸出35V的直流電壓。二次側的W3線圈輸出的6V的交流電壓通過二極管VD5、電容器C3、電阻器R2和穩壓二極管VS輸出一個-1.25V的負電壓作為輔助電源。變阻器RP加在IC集成電路的控制端,通過調節變阻器RP能夠使輸出端輸出0~30V的直流電源。IC選用LM317三端穩壓集成電路;R1、R選用1/2W型金屬膜電阻器;C1、C3選用耐壓分別為50V和10V的鋁電解電容器,C2、C4選用CD11—16V電解電容器;VD1~VD5選用IN4007硅型整流二極管;VS選用IN4106或2CW60硅穩壓二極管;RP可用WSW型有機實心微調可變電阻器;T選用10W、二次側電壓為35V和6V的電源變壓器。


7805可調穩壓電源電路圖
7800系列三端穩壓集成電路廣泛用于各種電子電器電路中用作電源穩壓,它的輸出電壓是固定的,但如果對外圍電路稍作改動就可以是一個不錯的連續可調穩壓電源,用作實驗檢修之用完全可行。
制作之前需了解:7800系列三端穩壓器按輸出電流區分有三種系列,分別是78L00系列最大輸出電流0.1A;78M00系列最大輸出電流0.5A;7800系列最大輸出電流1.5A。三端穩壓器輸入輸出壓差要大于2V。7805-7818的最高輸入電壓不能超過35V,7820-7824最高輸入電壓不能超過40V。


線性穩壓電源原理圖
如下圖所示,可變電阻RW跟負載電阻RL組成一個分壓電路,輸出電壓為:
7805制作的5V-12V連續可調穩壓電源
這里選用7805制作了一個5V~12V連續可調的直流穩壓電源實例。圖中R1、R2的取值決定了輸出電壓的可調范圍,按照圖示取值可在5~12V穩壓范圍內實現輸出電壓連續可調。最高輸出電壓受三端穩壓器最大輸入電壓及最小輸入輸出壓差的限制,7805最高輸入電壓為35V,輸入輸出壓差要保持在2V以上,因此該電路中由于穩壓器的直流輸入電壓約為15V,所以該電路的輸出電壓最大值設定為12V。
Uo=Ui&TImes;RL/(RW+RL),因此通過調節RW的大小,即可改變輸出電壓的大小。請注意,在這個式子里,如果我們只看可調電阻RW的值變化,Uo的輸出并不是線性的,但如果把RW和RL一起看,則是線性的。還要注意,我們這個圖并沒有將RW的引出端畫成連到左邊,而畫在右邊。雖然這從公式上看并沒有什么區別,但畫在右邊,卻正好反映了“采樣”和“反饋”的概念----實際中的電源,絕大部分都是工作在采樣和反饋的模式下的,使用前饋方法很少,或就是用了,也只是輔助方法而已。
讓我們繼續:如果我們用一個三極管或者場效應管,來代替圖中的可變阻器,并通過檢測輸出電壓的大小,來控制這個“變阻器”阻值的大小,使輸出電壓保持恒定,這樣我們就實現了穩壓的目的。這個三極管或者場效應管是用來調整電壓輸出大小的,所以叫做調整管。像圖1所示的那樣,由于調整管串聯在電源跟負載之間,所以叫做串聯型穩壓電源。相應的,還有并聯型穩壓電源,就是將調整管跟負載并聯來調節輸出電壓,典型的基準穩壓器TL431就是一種并聯型穩壓器。所謂并聯的意思,就是象圖2中的穩壓管那樣,通過分流來保證衰減放大管射極電壓的“穩定”,也許這個圖并不能讓你一下子看出它是“并聯”的,但細心一看,確實如此。不過,大家在此還要注意一下:此處的穩壓管,是利用它的非線性區工作的,因此,如果認為它是一個電源,它也是一個非線性電源。為了便于大家理解,回頭我們找一個理適合的圖來看,直到可以簡明地看懂為止。
由于調整管相當于一個電阻,電流流過電阻時會發熱,所以工作在線性狀態下的調整管,一般會產生大量的熱,導致效率不高。這是線性穩壓電源的一個最主要的一個缺點。想要更詳細的了解線性穩壓電源,請參看模擬電子線路教科書。這里我們主要是幫助大家理清這些概念以及它們之間的關系。


穩壓電源電路圖(一)


如圖所示為一種典型的線性直流穩壓電源的電路圖,它由電源開關K、保險管、AC—DC適配器、集成穩壓器和后級濾波器組成。當輸入220V交流電且開關K閉合時,輸出一個穩定的直流電壓,且穩定輸出在一定范圍內不受220V交流電網的波動和電子電路負載輕重的影響。
整流器的作用是將降低后的工頻交流電壓變換為直流電壓。圖1.25展示了整流器的工作原理。在交流的正半周,變壓器次級上正下負,電流從正極經D1、負載和D3流回變壓器的負極,這樣若忽略二極管的導通電壓,在負載上得到一個大小與變壓器次級相同的電壓波形,極性為上正下負;在交流的負半周,變壓器次級上負下正,電流從正極經D2、負載和D4流回變壓器的負極,這樣在負載也得到一個大小與變壓器次級相同的電壓波形,極性與正半周一樣,也為上正下負。因此在交流信號的正負半周的分別作用下,整流器均輸出單極性的脈動電壓,該輸出的直流成份已大于零。
穩壓電源電路圖(二)


穩壓電源電路圖(三)


上圖為簡單穩壓電路,由限流電阻Rs和穩壓二極管Dz組成。
穩壓電源電路圖(四)


開關型穩壓電路具有體積小、效率高的特點。線性電源的效率為30%~55穩壓電路%;而開關穩壓器可達60%~85%,而且可以省去工頻變壓器和巨大的散熱器,體積和重量都大為減小。這種電路已在各種電子設備中獲得廣泛的應用。常用的實現開關控制的方法;有自激式開關穩壓器、脈寬調制式開關穩壓器和直流變換式開關穩壓器等。
上圖是采用直流變換器的開關穩壓電路的框圖。對工頻電壓直接整流-濾波后獲得的直流電壓,由開關管變為高頻電壓。后者經高頻換流變壓器變為一定的電壓,再經高頻整流-濾波以后給出所需的輸出電壓u0;開關管的工作受脈沖調制器和驅動放大器的控制。當輸出電壓u0發生變化時,來自輸出端的取樣信號經比較電路產生誤差信號,然后通過脈沖調制器來控制開關管的開關工作比,從而使直流變換器的輸出保持穩定。開關管是在飽和區斷續工作的,所以功耗較線性電源的調整管為小,因而效率較高。穩壓電路大功率電力穩壓器是有補償變壓器,調壓器,控制電路,檢測電路和操作電路組成。
穩壓電源電路圖(五)


在輸入直流電壓和負載之間串聯入一個三極管,用三極管的管壓降代替穩壓二極穩壓電路管電路中的穩壓電阻R。當Ui或變化引起輸出電壓RL變化時,Uo的變化將反映到三極管的發射結電壓 UBE上,引起UCE的變化,從而調整Uo,以保持輸出電壓的基本穩定。根據三極管所起的作用,稱為調整管。由于調整管與負載是串聯關系,所以圖15-2-1稱為串聯型穩壓電路。它主要由基準電壓、比較放大、取樣電路和調整元件組成。比較放大可以是單管放大電路、差動放大電路、集成運算放大器。調整元件可以是單個功率管,復合管或用幾個功率管并聯,取樣電路取出輸出電壓 的一部分和基準電壓VREF比較。
烜芯微專業制造二三極管,MOS管,20年,工廠直銷省20%,1500家電路電器生產企業選用,專業的工程師幫您穩定好每一批產品,如果您有遇到什么需要幫助解決的,可以點擊右邊的工程師,或者點擊銷售經理給您精準的報價以及產品介紹
烜芯微專業制造二三極管,MOS管,20年,工廠直銷省20%,1500家電路電器生產企業選用,專業的工程師幫您穩定好每一批產品,如果您有遇到什么需要幫助解決的,可以點擊右邊的工程師,或者點擊銷售經理給您精準的報價以及產品介紹

